Схема светового индикатора телефонных звонков

  • Опубликовано: 20 апреля 2010

Схема светового индикатора телефонных звонков


Световой индикатор телефонных звонков, может работать вместо телефонного звонка или совместно с ним. Он будет полезен для желающих избавиться от шума ночных звонков, а также пожилым людям с пониженным слухом. Устройство просто необходимо, если в квартире спит маленький ребенок.


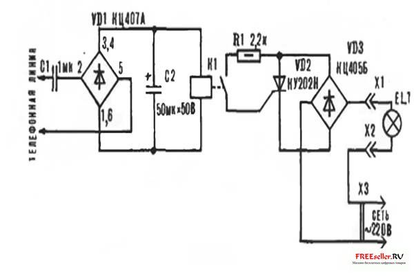
Световой индикатор (рис. 1) подключается к телефонной Линии в любом месте параллельно с телефоном и не оказывает влияния на его работу из-за большого входного сопротивления. При наличии в линии вызывного сигнала, он выпрямляется на элементе VD1 и подается на герконовое реле с рабочим напряжением 27 В - РЭС55А РС4.569.601 (РС4.569.606) или РЭС55В РС4.569.626 (РС4.569.631), которое при срабатывании включает тиристор VD2.


Рис. 1. Электрическая схема светового индикатора телефонных звонков.

Схему индикатора можно упростить, если вместо диодного моста VD3 использовать один диод, подключаемый к тиристору последовательно с нагрузкой. Тогда яркость свечения лампы уменьшится и свечение будет немного пульсирующим, что не существенно, так как лампа будет работать только на одном полупериоде сетевого напряжения.

Устройство не срабатывает при разговоре или наборе номера на телефонном аппарате и показало себя надежным в работе (2 года).

Все элементы схемы размещаются на односторонней печатной плате с размерами 70X55 мм. или могут соединяться объемным монтажом внутри корпуса телефонного аппарата.

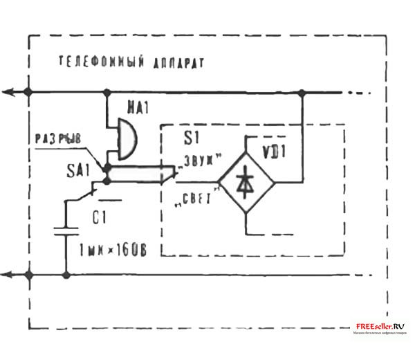
При этом на корпусе устанавливается переключатель S1 (рис. 2), а вместо конденсатора С1 может использоваться конденсатор, имеющийся в телефонном аппарате в цепи звонка, если его емкость не менее 0,6 мкФ.


Рис. 2. Вариант подключения схемы светового индикатора при размещении его внутри телефонного аппарата.

HA1- телефонный звонок, SA1 - переключатель, связанный с рычагом положения телефонной трубки.


Применяемые в устройстве конденсаторы С1 - МБМ или аналогичный на 160 В, С2 - К50-6 на 50 В. Диодную матрицу VD1 можно заменить на КЦ405Б. КЦ405В, КЦ405Г, КЦ405А. Использование других типов реле недопустимо, так как они будут перегружать телефонную линию.

Предлагаемое устройство сможет собрать человек, умеющий пользоваться паяльником. При правильном монтаже схема не требует настройки.


И. П. Шелестов, г. Москва

Похожие самоделки

Имя:*
E-Mail:


Песочница RSSРеклама на сайтеFreeseller.ru - Полезные самоделки
Copyright © 2008-2025