Многофункциональное охранное устройство - схема

  • Опубликовано: 20 декабря 2009


Многофункциональное радиоохранное устройство СТОРОЖ - для автомобиля, гаража, квартиры.


При охране автомобиля устройство работает с двумя типами внешних датчиков: а - для дверей (датчик дверей или датчик механических колебаний) - включает звуковой сигнал с задержкой 6 сек., б - для закрытого капота и багажника -включают звуковой сигнал мгновенно. Владелец автосторожа при срабатывании сигнализации по звуку может легко определить группу датчиков, сработавших во время охраны Электросхема автосторожа обеспечивает после включения охраны задержку 12+2 сек. для выхода из автомобиля и 6+1 сек. для входа в автомобиль для отключения сигнализации до срабатывания звукового сигнала.

 

Схема подключения автосторожа (см. рис. 1) обеспечивает блокировку системы зажигания на все время охраны и не зависит от срабатывания датчиков. В охранном устройстве предусмотрена светодиодная индикация режима срабатывания сигнализации, что удобно при установке и эксплуатации автосторожа, так как эта светодиодная индикация служит индикатором нормальной работы всей системы.

 

 

Рис.1 Подключение системы охраны к автомобилю

 

Электропитание электронного сторожа - от аккумуляторов автомобиля, но в случае аварийной ситуации (при отключении) схема автоматически переключается на встроенный резервный источник питания. При этом потребляемый ток в режиме охраны не будет превышать 0,5 мА.

 

 

Рис.2 Подключение системы охраны в квартире

 

При охране квартиры или гаража - электропитание устройства от встроенного источника, которым служат шесть элементов А316 или аккумуляторы НКГЦ-0,45. Потребляемый ток в режиме питания не превышает 0,5 мА. Элементы питания обеспечат работу электронного сторожа в режиме охраны в течение года.

 

 

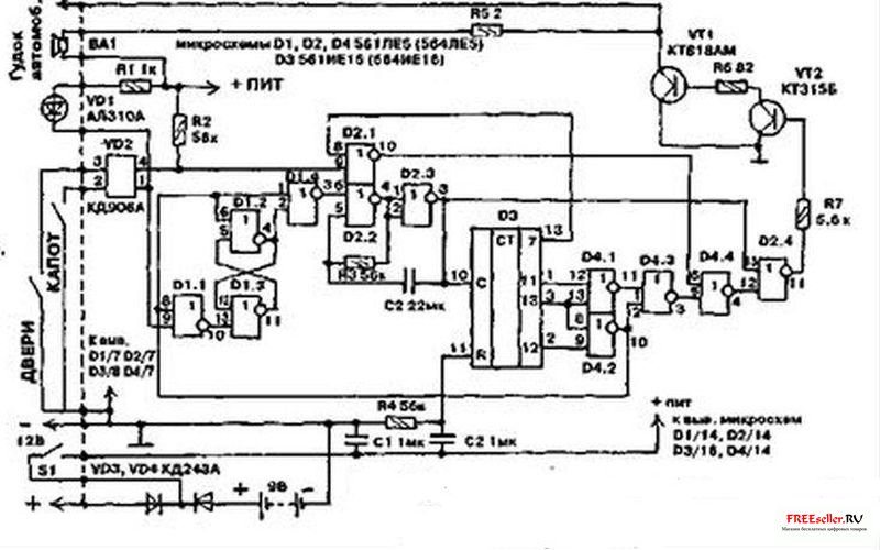
Рис.3 принциипиальная схема многофункционального охранного устройства СТОРОЖМикросхемы: D1, D2 и D4 - 561ЛЕ5 (564ЛЕ5), D3 - 561ИЕ16 (564Ие16)

 

Работает устройство с двумя линиями от датчиков: а -датчик двери - включает звуковой сигнал с задержкой 6 сек., б - датчик закрытого окна или вторых дверей - включает звуковой сигнал мгновенно.

 

Схема включения электронного сторожа после включения режима охраны обеспечивает задержку на 12 сек. для выхода из квартиры и на 6 сек, при входе в квартиру для отключения сигнализации до срабатывания звукового сигнала. В устройстве квартирного сторожа, как и в устройстве автосторожа имеется светодиодная индикация, служащая показателем нормальной работы всей схемы. Электрическая схема авто- и квартирного сторожа собрана на четырех микросхемах КМОП серии, что обеспечивает малое потребление тока.

Она состоит из триггера на элементах 01.1...01.3, генератора на частоту 500 Гц - 02.2-и 02.3, счетчика тактовой частоты 03 и схемы селекции временных интервалов на микросхеме 04.

Транзисторы УТ1 и УТ2 позволяют усилить ток в нагрузке. Ею служит внутренний источник сигнала - динамик ЗГДШ-14-4, и может подключаться и внешний источник сигнала - гудок автомобиля.

 

Применяемые резисторы и конденсаторы могут быть любого типа. Все элементы схемы, кроме светодиода У01 и динамика, размещены на печатной плате размером 110х45 мм. Транзистор УТ1 крепится к теплорассеивающей пластине (радиатору). При правильной сборке и исправных деталях схема электронного сторожа не требует настройки. Габариты всего устройства - 140х120х60 мм. Особенности конструкции - отсутствие электролитических конденсаторов, что позволило повысить ее надежность и расширить рабочий диапазон температур для устройства.

 

Внимание!!! Внимание, информация содержащаяся на данной странице, может быть устаревшей и содержать ошибки. Поэтому приводиться исключительно в ознакомительных целях.


0

комментариев

24 678

просмотров

Похожие самоделки

Имя:*
E-Mail:


Песочница RSSРеклама на сайтеFreeseller.ru - Полезные самоделки
Copyright © 2008-2025